FDD


FDD

Idea zapisu magnetycznego
idea zapisu magnetycznego idea zapisu magnetycznego

Konstrukcja dyskietki
konstrukcja dyskietki

Zasada działania stacji dyskietek elastycznych
(dyskietka obraca się z predkośćią 360 obr/min (6 obr/sek))
zasada działania stacji dyskietek elastycznych zasada działania stacji dyskietek elastycznych

Organizacja zapisu na dyskietce 3,5 cala
Pojemność dyskietki wynosi:
2*80*18*512B = 1474560 B, a po przeliczeniu na MB 1474560/1024 = 1,44MB
Na każdej ścieżce zapisywane jest 9216B
(18 sektorów po 512 B)
Ścieżka zewnętrzna ma długość ok. 250mm (promień R = 40 mm), czyli 1B zapisywany jest na wycinku koła o długości ok. 0,027 mm, a jeden bit odpowiednio: 0,0035 mm przy szerokości ścieżki ok. 0,2 mm.

Podział dysku na sektory i ścieżki
podział dysku na sektory i ścieżki

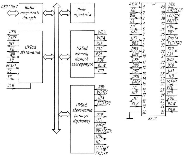
Schemat blokowy kontrolera 8272 i topografia jego wyprowadzeń
schemat blokowy kontrolera 8272 i topografia jego wyprowadzeń

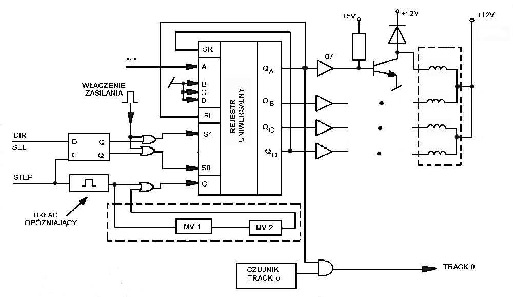
Schemat blokowy układu sterowania mechanizmem
schemat blokowy układu sterowania mechanizmem

Układ pozycjonowania
układ pozycjonowania

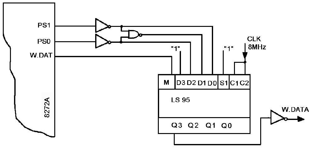
Schemat bloku zapisu
schemat bloku zapisu

Blok prekompensacji zapisu
blok prekompensacji zapisu


www.piotrsog.prv.pl